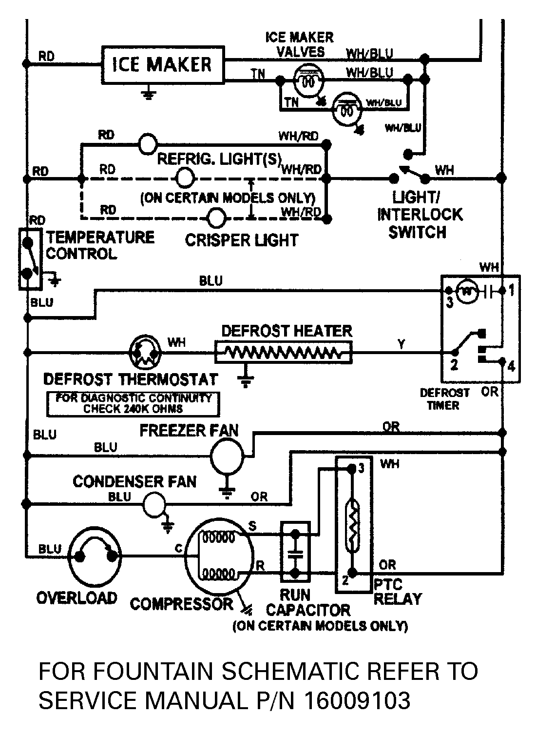
JSD2588AEW 13 – WIRING INFORMATIONadmin2025-04-26T09:13:44+00:00JSD2588AEW 13 – WIRING INFORMATION ProductsPositionProductNIMAY 15002433