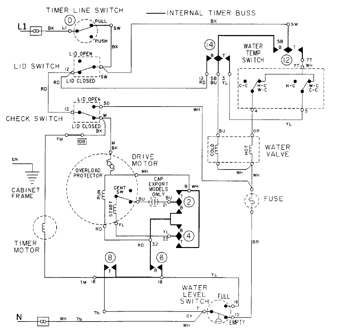
LAT1916AAE 08 – WIRING INFORMATIONadmin2025-04-26T09:18:49+00:00LAT1916AAE 08 – WIRING INFORMATION ProductsPositionProductNIMAY 15001971NIMAY 15002088