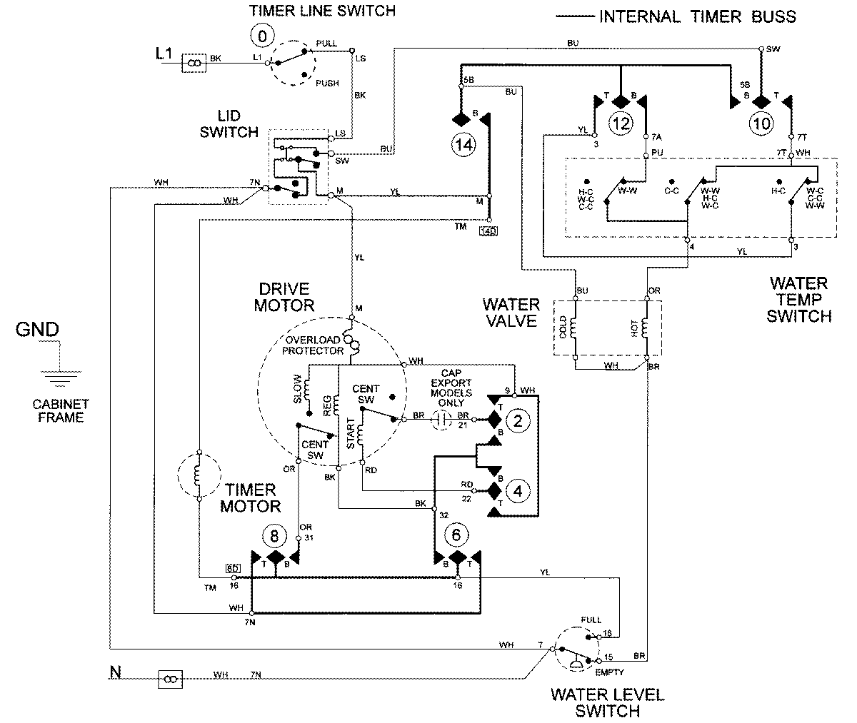
LAT2300AAE 10 – WIRING INFORMATIONadmin2025-04-26T09:16:26+00:00LAT2300AAE 10 – WIRING INFORMATION ProductsPositionProductNIMAY 15002093