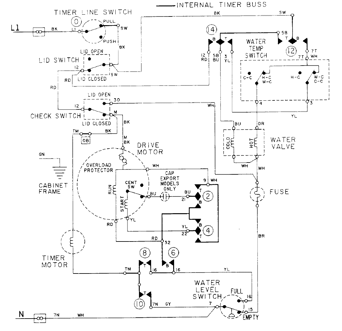
LAT2914AAL 08 – WIRING INFORMATIONadmin2025-04-26T09:17:55+00:00LAT2914AAL 08 – WIRING INFORMATION ProductsPositionProductNIMAY 15001088