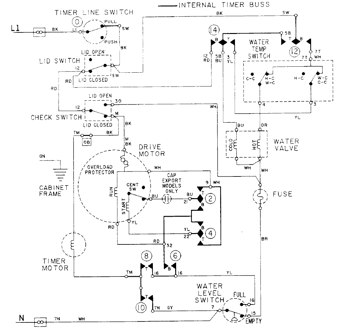
LAT2914AAM 08 – WIRING INFORMATIONadmin2025-04-26T09:17:21+00:00LAT2914AAM 08 – WIRING INFORMATION ProductsPositionProductNIMAY 15001088