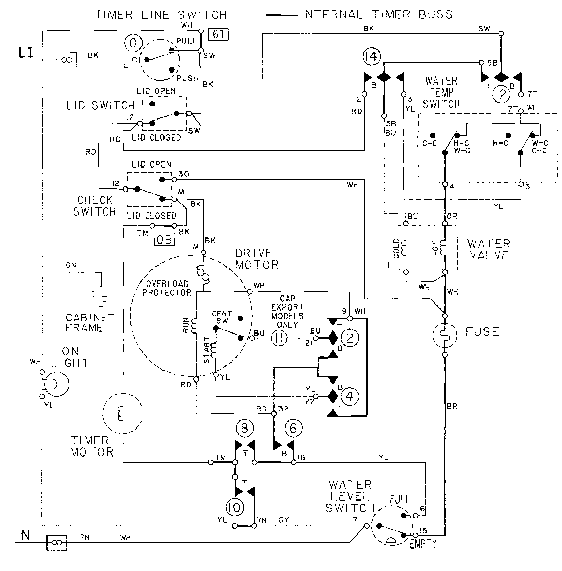
LAT2915AAE 08 – WIRING INFORMATIONadmin2025-04-26T09:20:58+00:00LAT2915AAE 08 – WIRING INFORMATION ProductsPositionProductNIMAY 15001439