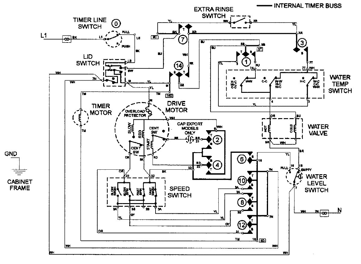
LAT3500AAE 08 – WIRING INFORMATIONadmin2025-04-26T09:18:39+00:00LAT3500AAE 08 – WIRING INFORMATION ProductsPositionProductNIMAY 15002562