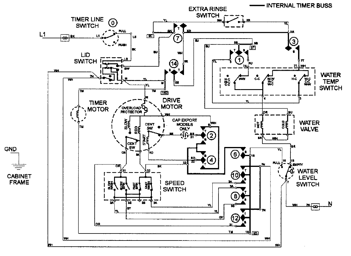
LAT3500AAQ 08 – WIRING INFORMATIONadmin2025-04-26T09:17:12+00:00LAT3500AAQ 08 – WIRING INFORMATION ProductsPositionProductNIMAY 15002562