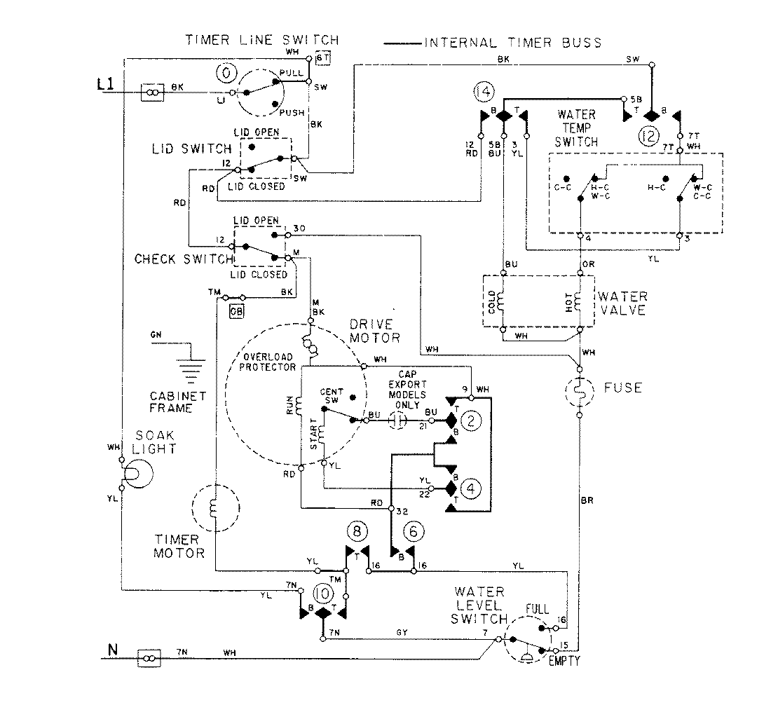
LAT3914AAL 08 – WIRING INFORMATIONadmin2025-04-26T09:18:30+00:00LAT3914AAL 08 – WIRING INFORMATION ProductsPositionProductNIMAY 15001276