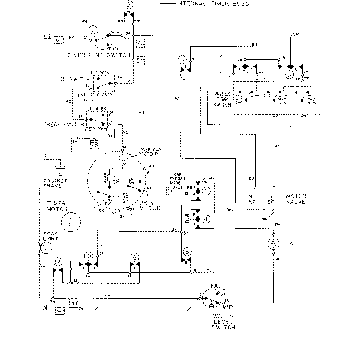
LAT5914AAL 08 – WIRING INFORMATIONadmin2025-04-26T09:15:57+00:00LAT5914AAL 08 – WIRING INFORMATION ProductsPositionProductNIMAY 15001278