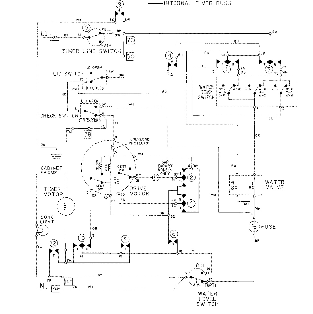
LAT5914AAM 08 – WIRING INFORMATIONadmin2025-04-26T09:17:38+00:00LAT5914AAM 08 – WIRING INFORMATION ProductsPositionProductNIMAY 15001278