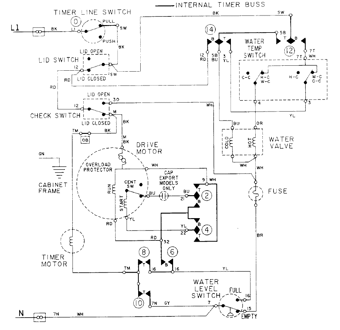
LAT7334AAM 08 – WIRING INFORMATIONadmin2025-04-26T09:17:40+00:00LAT7334AAM 08 – WIRING INFORMATION ProductsPositionProductNIMAY 15001088