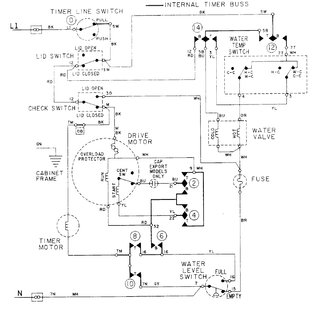
LAT7334ABE 08 – WIRING INFORMATIONadmin2025-04-26T09:20:23+00:00LAT7334ABE 08 – WIRING INFORMATION ProductsPositionProductNIMAY 15001088