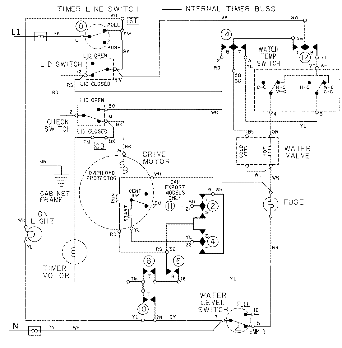
LAT8005AAM 08 – WIRING INFORMATIONadmin2025-04-26T09:19:28+00:00LAT8005AAM 08 – WIRING INFORMATION ProductsPositionProductNIMAY 15001087