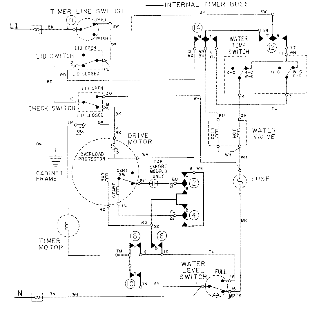
LAT8014ABE 08 – WIRING INFORMATIONadmin2025-04-26T09:17:51+00:00LAT8014ABE 08 – WIRING INFORMATION ProductsPositionProductNIMAY 15001088