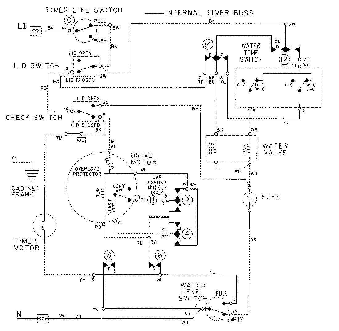
LAT8016AAE 08 – WIRING INFORMATIONadmin2025-04-26T09:17:46+00:00LAT8016AAE 08 – WIRING INFORMATION ProductsPositionProductNIMAY 15001971NIMAY 15002088