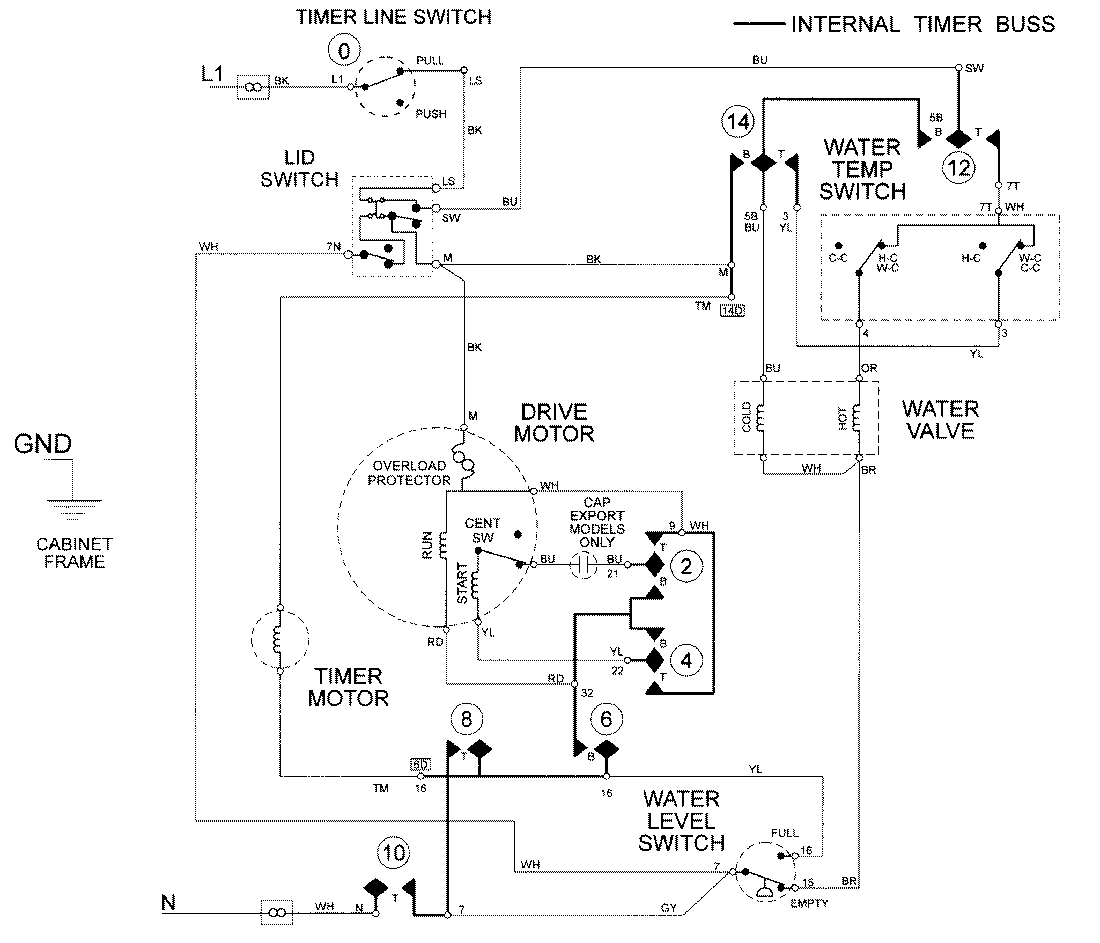
LAT8026ABE 08 – WIRING INFORMATIONadmin2025-04-26T09:18:28+00:00LAT8026ABE 08 – WIRING INFORMATION ProductsPositionProductNIMAY 15002086