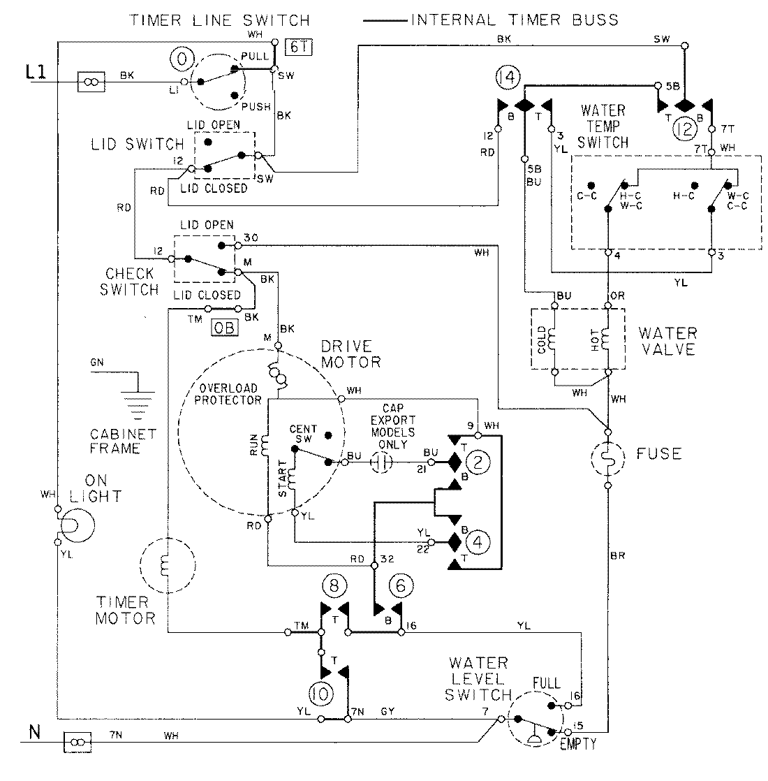
LAT8034AAE 08 – WIRING INFORMATIONadmin2025-04-26T09:18:52+00:00LAT8034AAE 08 – WIRING INFORMATION ProductsPositionProductNIMAY 15001090