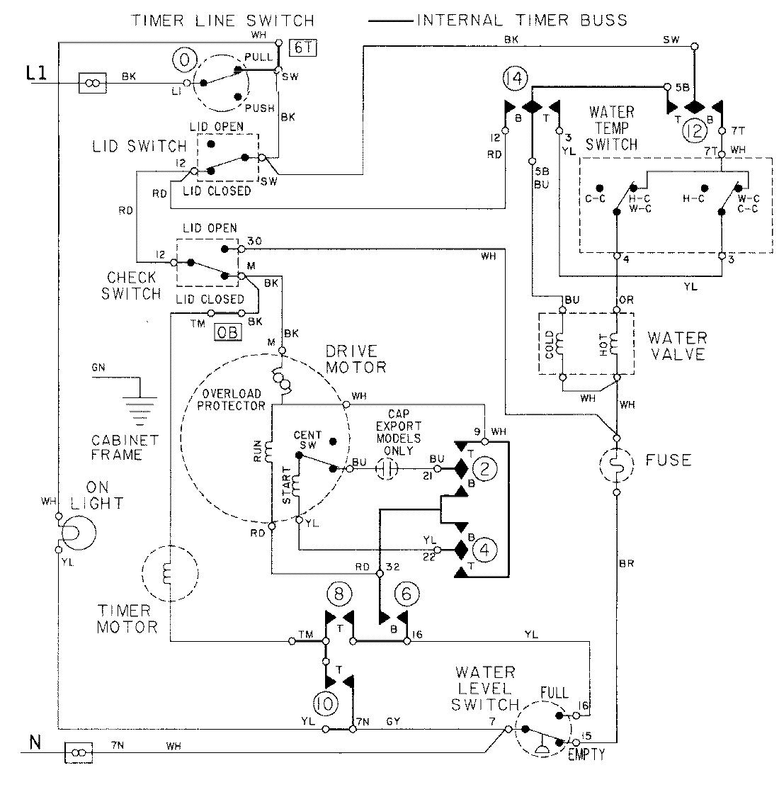
LAT8034AAL 08 – WIRING INFORMATIONadmin2025-04-26T09:16:53+00:00LAT8034AAL 08 – WIRING INFORMATION ProductsPositionProductNIMAY 15001090