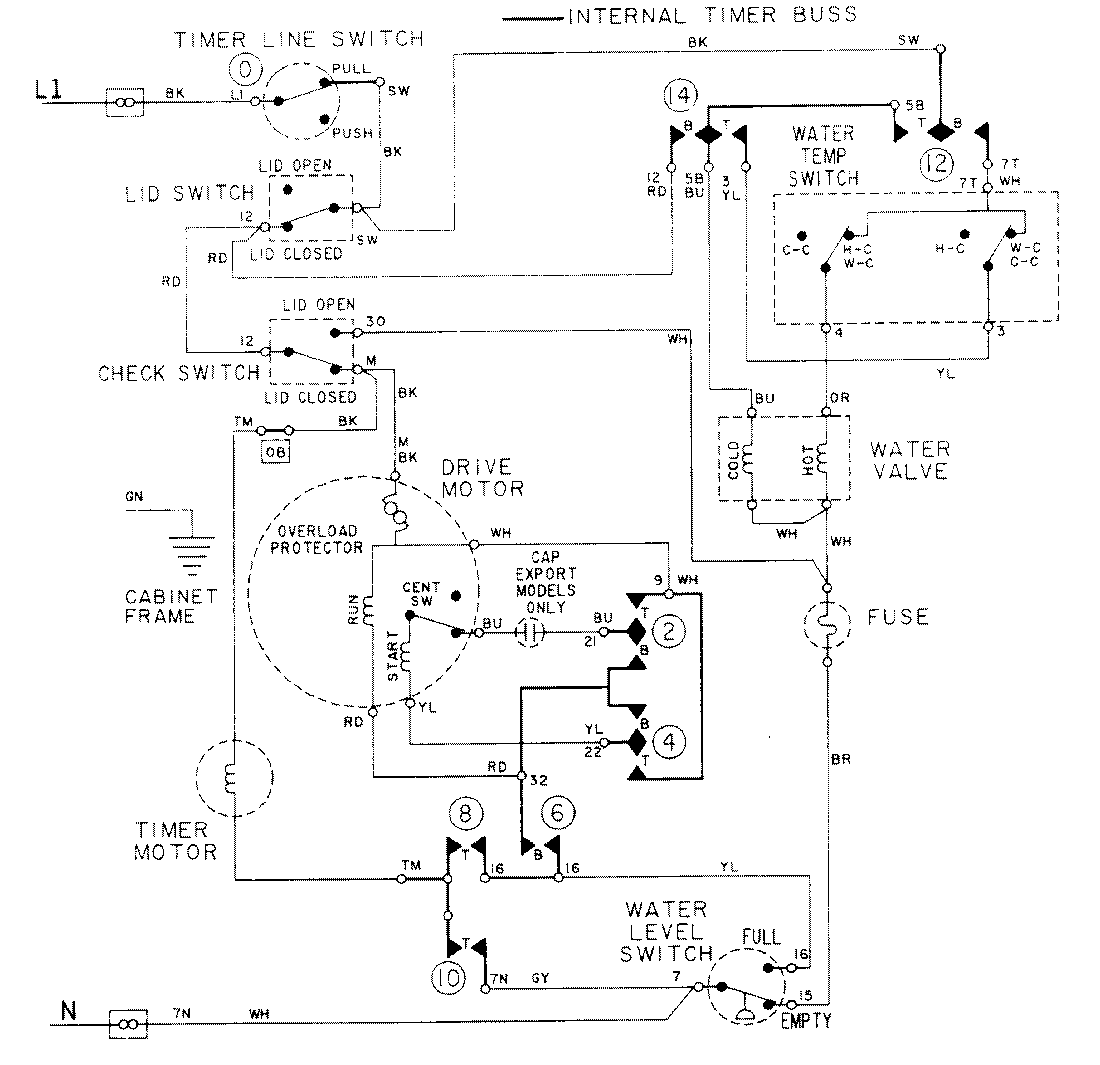
LAT8104AAM 08 – WIRING INFORMATIONadmin2025-04-26T09:18:33+00:00LAT8104AAM 08 – WIRING INFORMATION ProductsPositionProductNIMAY 15001088