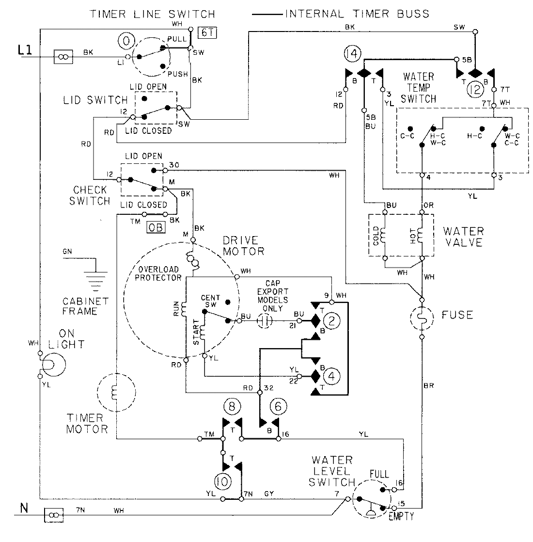
LAT8204AAL 08 – WIRING INFORMATIONadmin2025-04-26T09:16:31+00:00LAT8204AAL 08 – WIRING INFORMATION ProductsPositionProductNIMAY 15001090