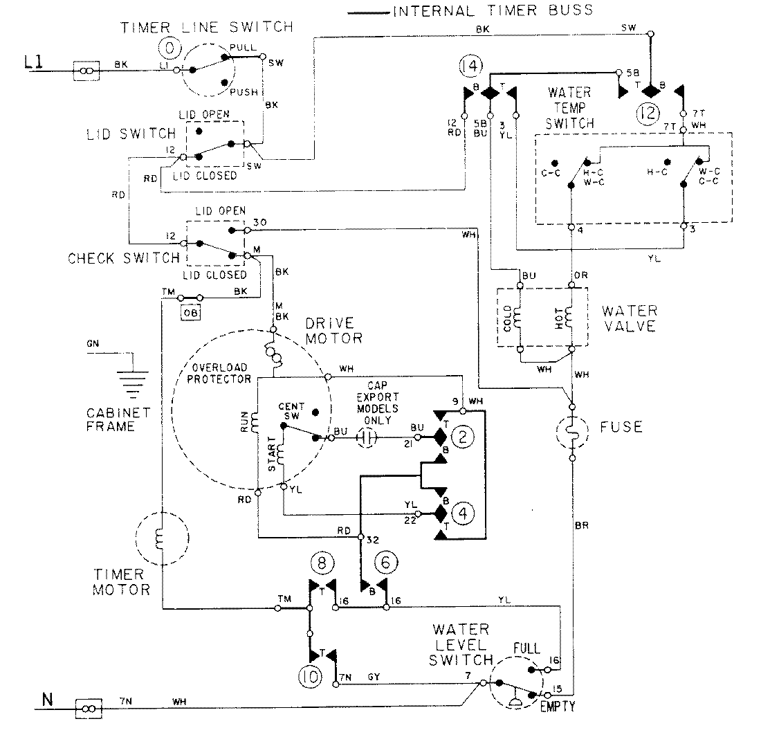
LAT8214AAE 08 – WIRING INFORMATIONadmin2025-04-26T09:19:04+00:00LAT8214AAE 08 – WIRING INFORMATION ProductsPositionProductNIMAY 15001088