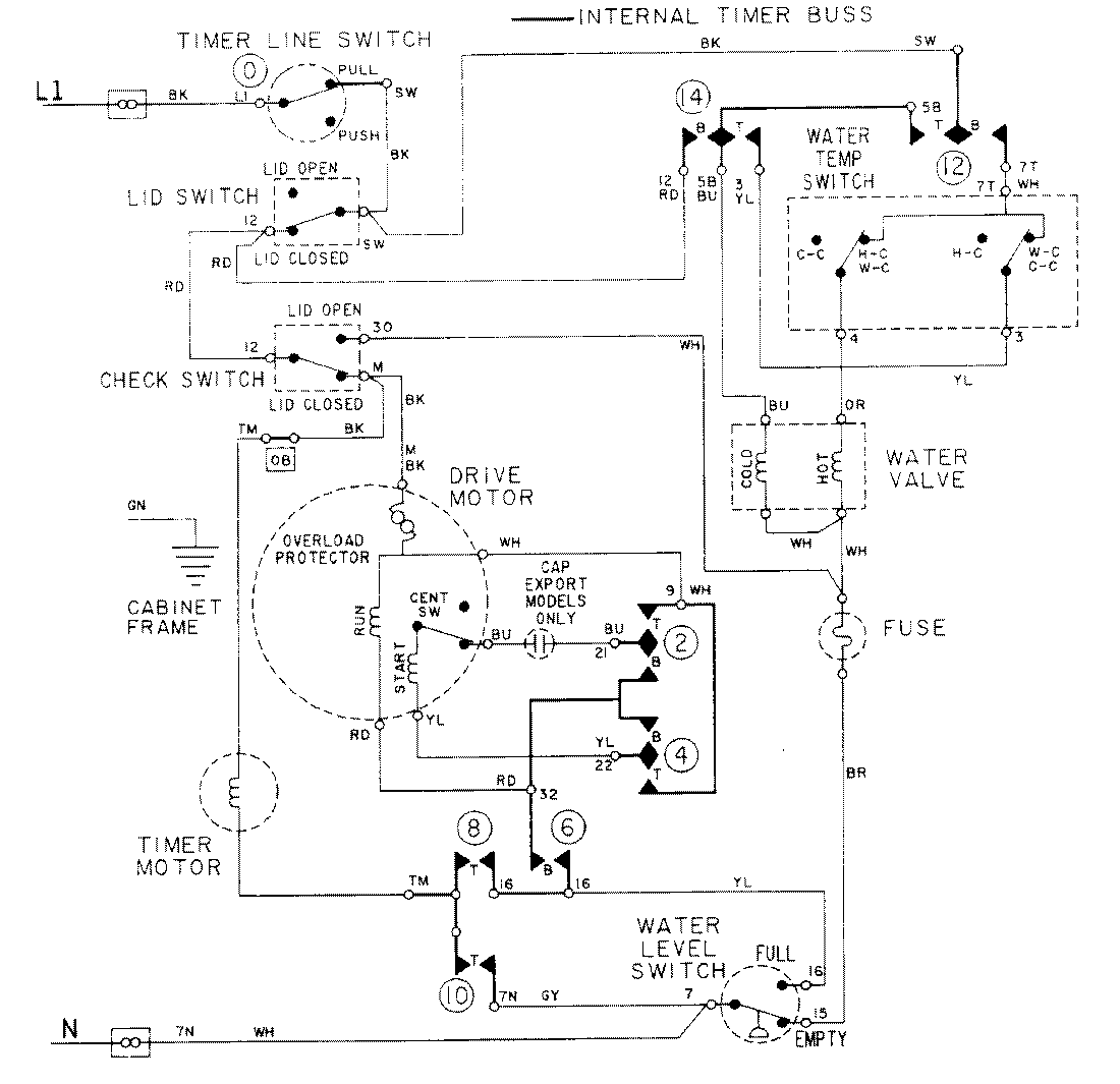
LAT8214AAL 08 – WIRING INFORMATIONadmin2025-04-26T09:18:06+00:00LAT8214AAL 08 – WIRING INFORMATION ProductsPositionProductNIMAY 15001088