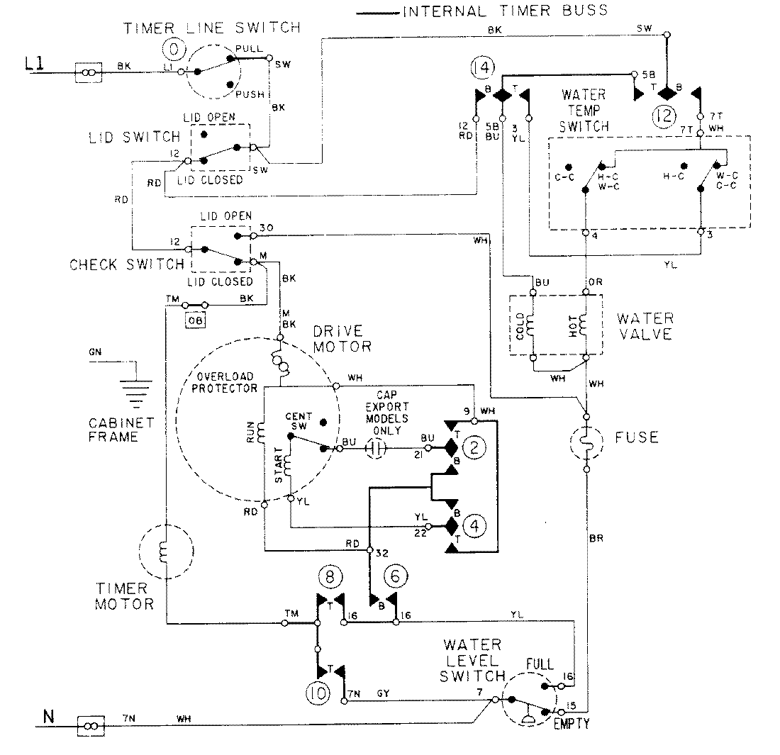
LAT8214AAM 08 – WIRING INFORMATIONadmin2025-04-26T09:17:37+00:00LAT8214AAM 08 – WIRING INFORMATION ProductsPositionProductNIMAY 15001088