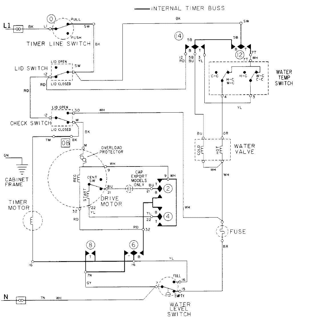
LAT8216AAM 08 – WIRING INFORMATIONadmin2025-04-26T09:17:57+00:00LAT8216AAM 08 – WIRING INFORMATION ProductsPositionProductNIMAY 15001921NIMAY 15002092