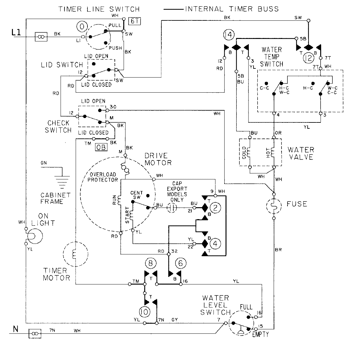
LAT8234AAM 08 – WIRING INFORMATIONadmin2025-04-26T09:18:02+00:00LAT8234AAM 08 – WIRING INFORMATION ProductsPositionProductNIMAY 15001090