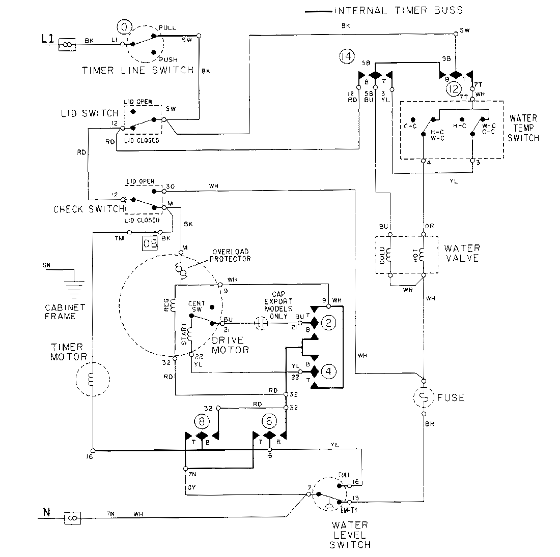
LAT8306AAE 08 – WIRING INFORMATIONadmin2025-04-26T09:19:35+00:00LAT8306AAE 08 – WIRING INFORMATION ProductsPositionProductNIMAY 15001920NIMAY 15002091