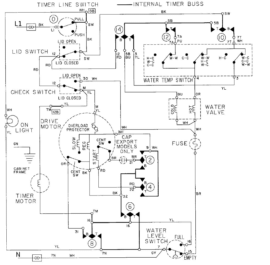
LAT8404AAL 08 – WIRING INFORMATIONadmin2025-04-26T09:16:49+00:00LAT8404AAL 08 – WIRING INFORMATION ProductsPositionProductNIMAY 15001002