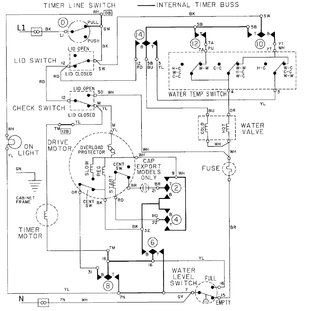
LAT8404ABE 08 – WIRING INFORMATIONadmin2025-04-26T09:19:36+00:00LAT8404ABE 08 – WIRING INFORMATION ProductsPositionProductNIMAY 15001002