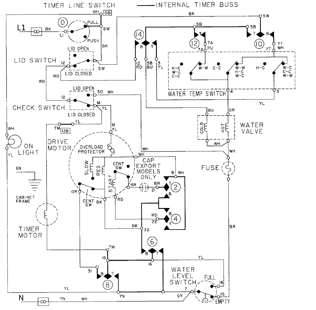
LAT8405AAE 08 – WIRING INFORMATIONadmin2025-04-26T09:18:38+00:00LAT8405AAE 08 – WIRING INFORMATION ProductsPositionProductNIMAY 15001002