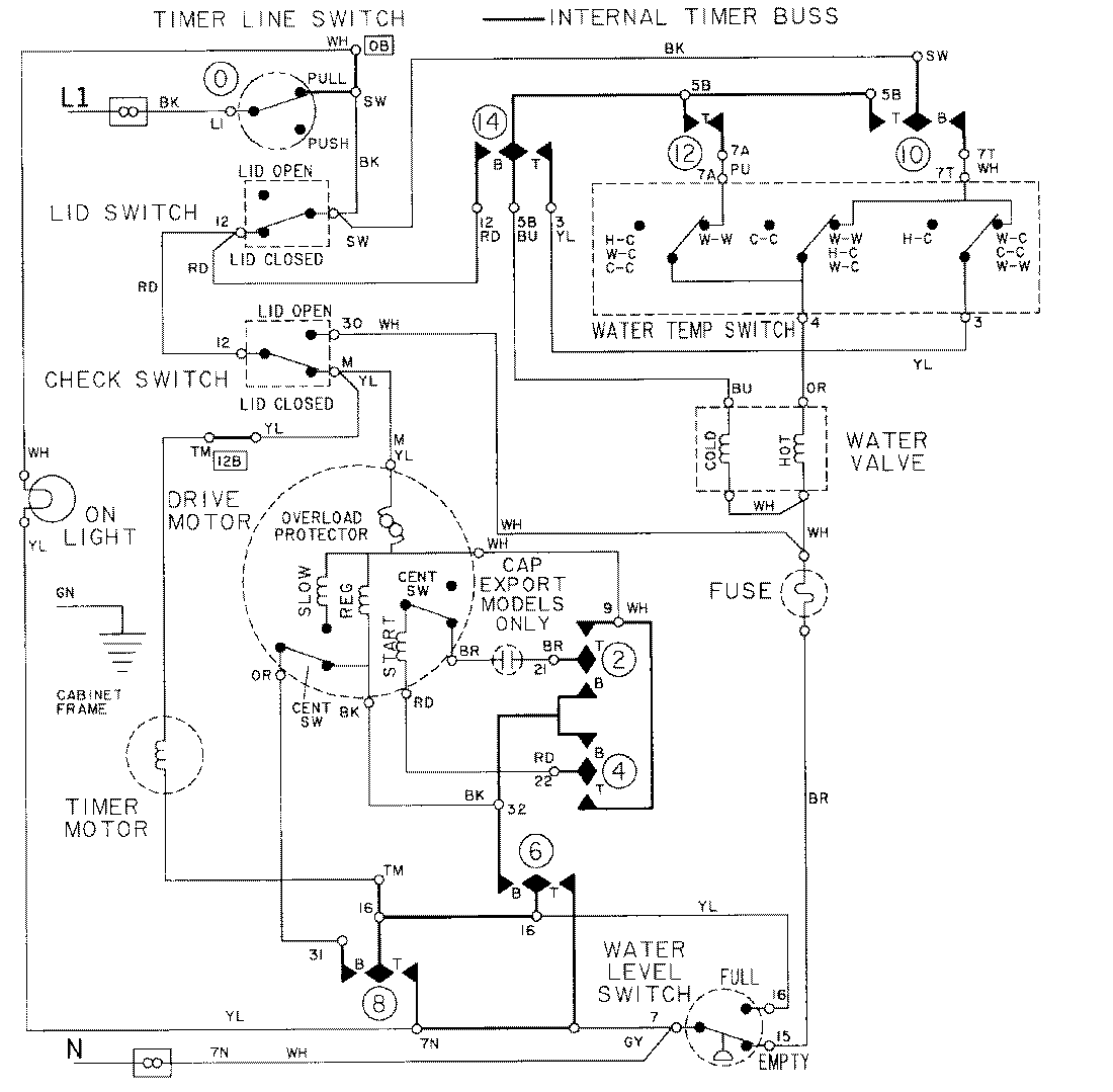
LAT8405AAM 08 – WIRING INFORMATIONadmin2025-04-26T09:19:39+00:00LAT8405AAM 08 – WIRING INFORMATION ProductsPositionProductNIMAY 15001002