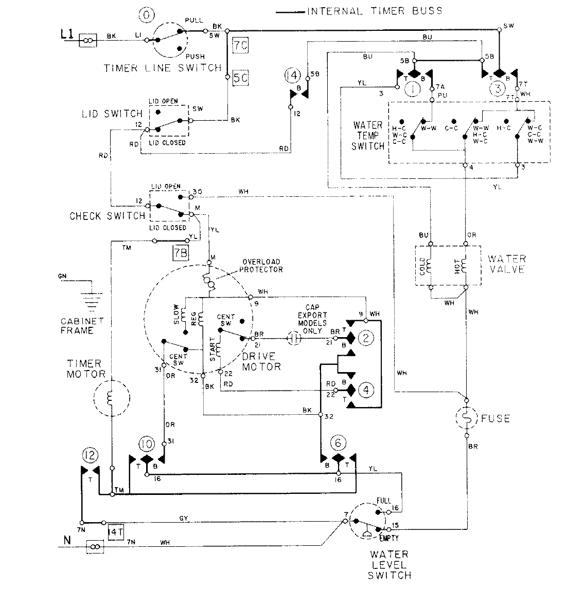
LAT8414AAM 08 – WIRING INFORMATIONadmin2025-04-26T09:17:43+00:00LAT8414AAM 08 – WIRING INFORMATION ProductsPositionProductNIMAY 15001001