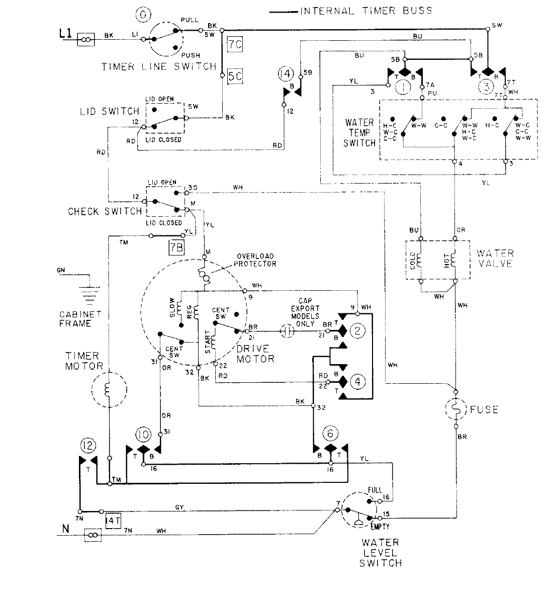
LAT8414ABE 08 – WIRING INFORMATIONadmin2025-04-26T09:18:02+00:00LAT8414ABE 08 – WIRING INFORMATION ProductsPositionProductNIMAY 15001001