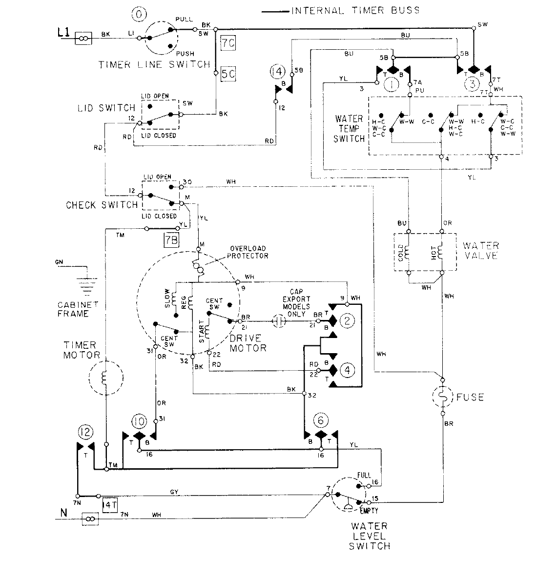
LAT8415AAE 08 – WIRING INFORMATIONadmin2025-04-26T09:17:34+00:00LAT8415AAE 08 – WIRING INFORMATION ProductsPositionProductNIMAY 15001001