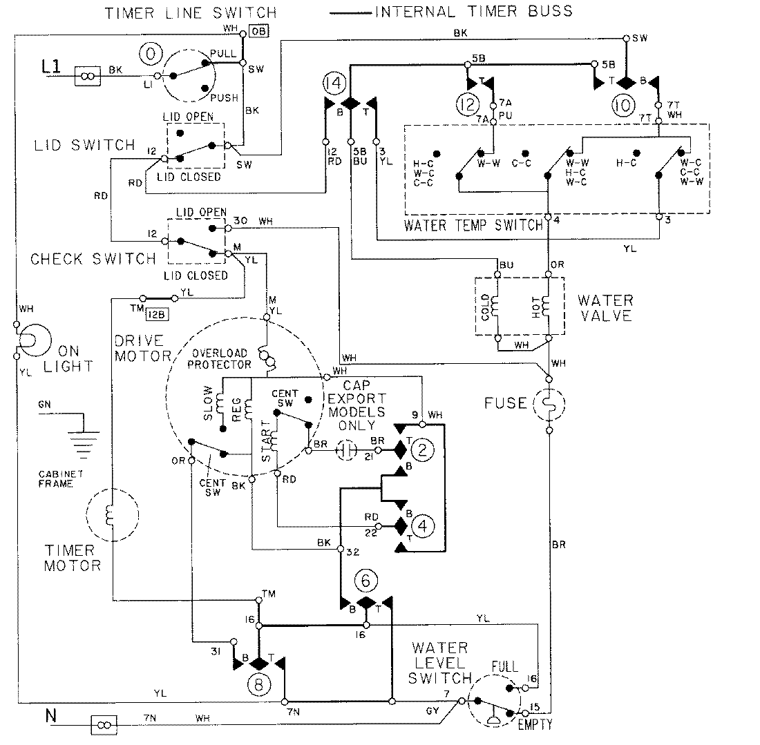
LAT8434AAE 08 – WIRING INFORMATION-LAT8434admin2025-04-26T09:18:41+00:00LAT8434AAE 08 – WIRING INFORMATION-LAT8434 ProductsPositionProductNIMAY 15001002