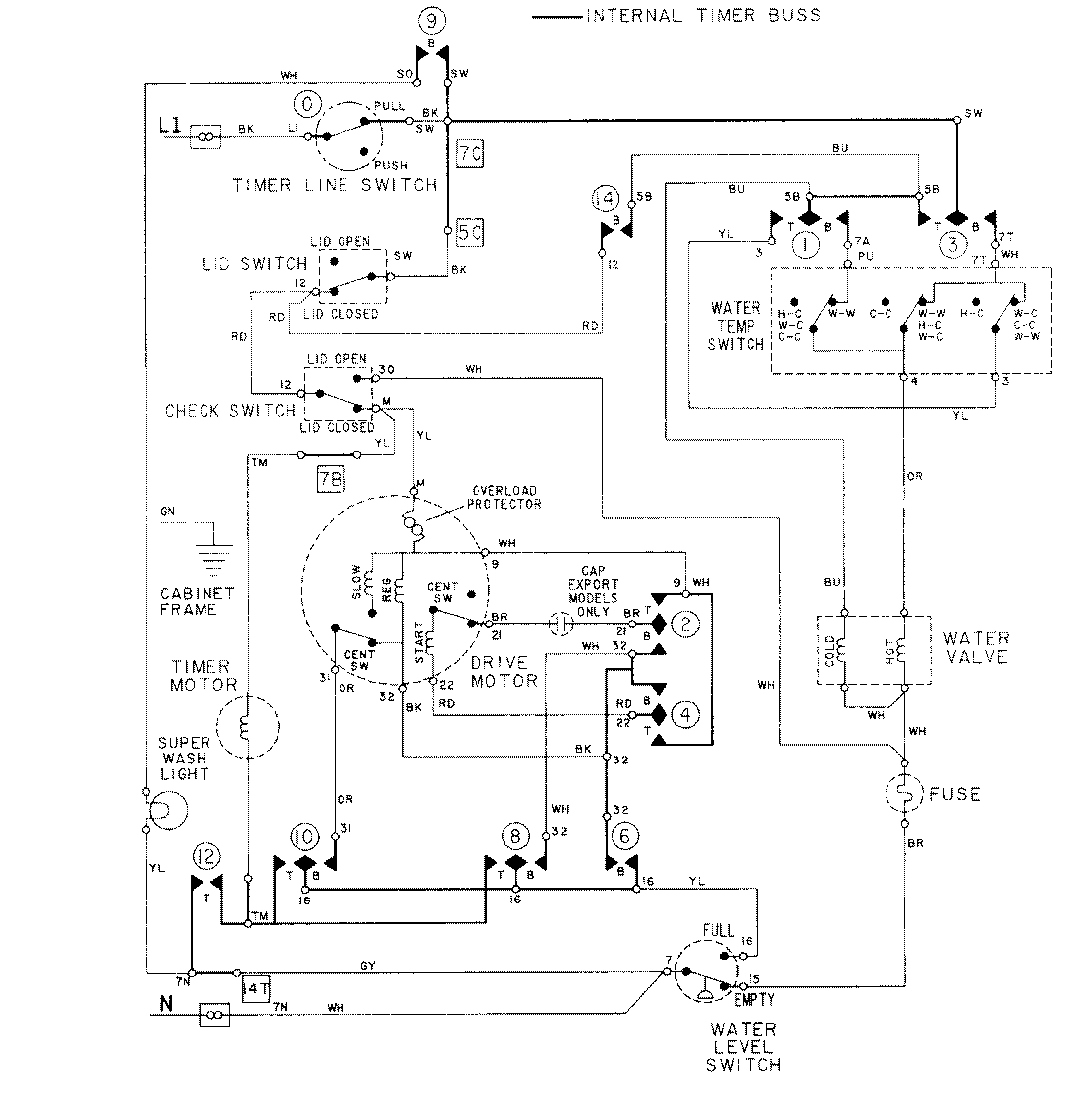
LAT8614AAM 08 – WIRING INFORMATIONadmin2025-04-26T09:18:19+00:00LAT8614AAM 08 – WIRING INFORMATION ProductsPositionProductNIMAY 15001279