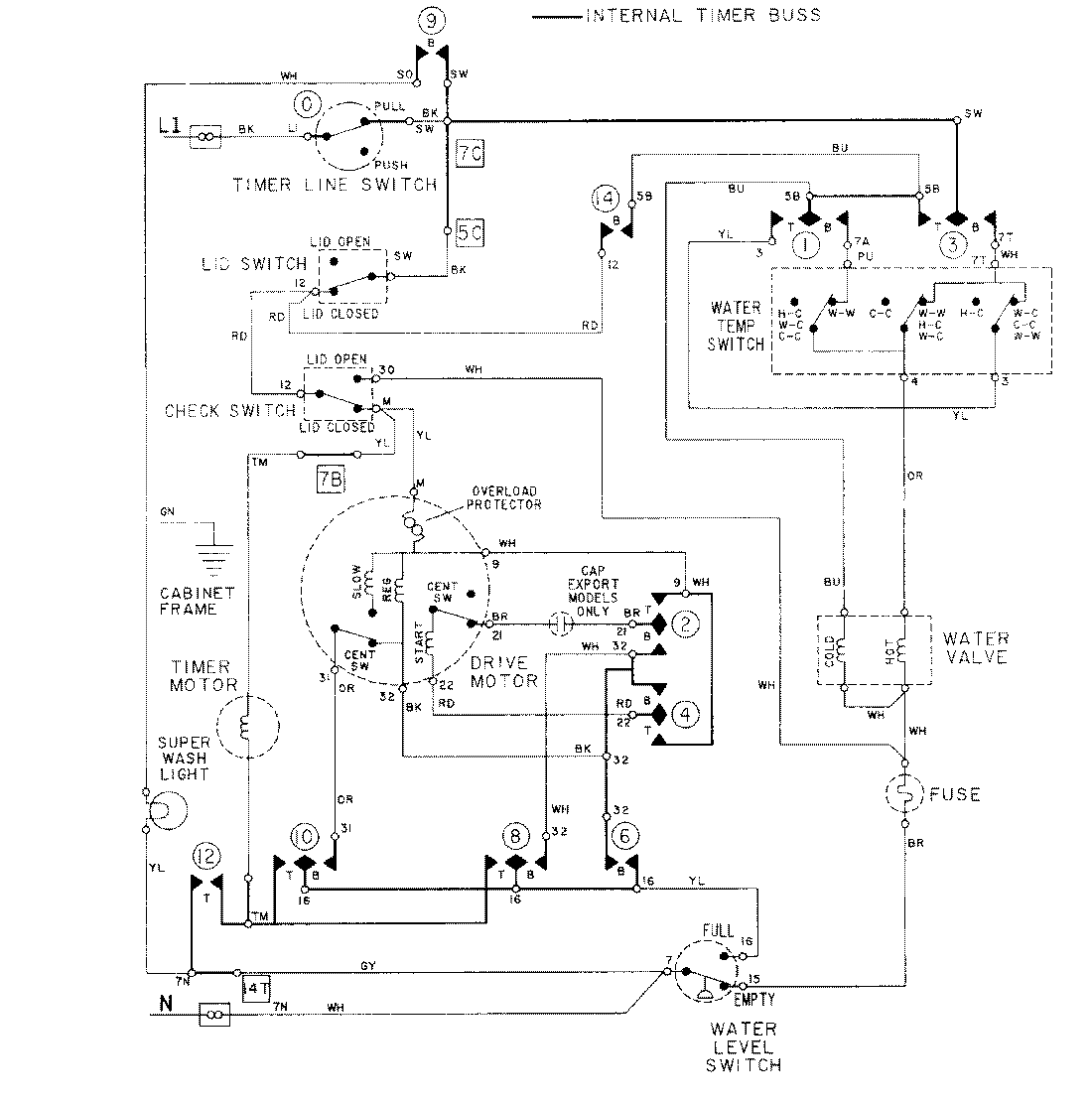
LAT8614ABE 08 – WIRING INFORMATIONadmin2025-04-26T09:17:36+00:00LAT8614ABE 08 – WIRING INFORMATION ProductsPositionProductNIMAY 15001279