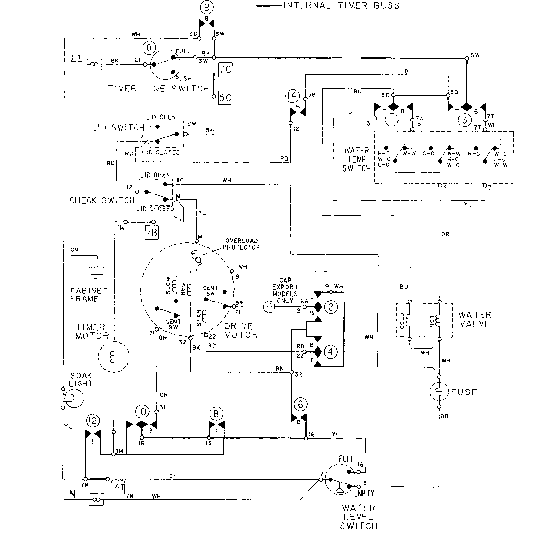
LAT8624AAE 08 – WIRING INFORMATIONadmin2025-04-26T09:18:21+00:00LAT8624AAE 08 – WIRING INFORMATION ProductsPositionProductNIMAY 15001278