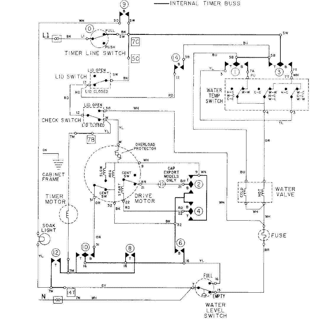
LAT8624AAL 08 – WIRING INFORMATIONadmin2025-04-26T09:18:45+00:00LAT8624AAL 08 – WIRING INFORMATION ProductsPositionProductNIMAY 15001278