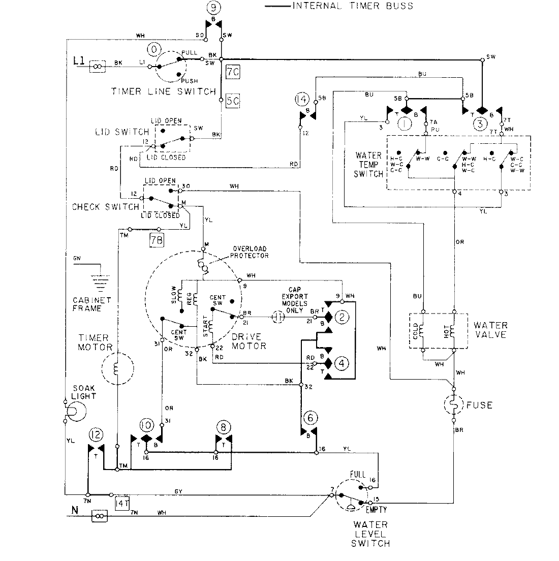
LAT8624ABL 08 – WIRING INFORMATIONadmin2025-04-26T09:19:04+00:00LAT8624ABL 08 – WIRING INFORMATION ProductsPositionProductNIMAY 15001278