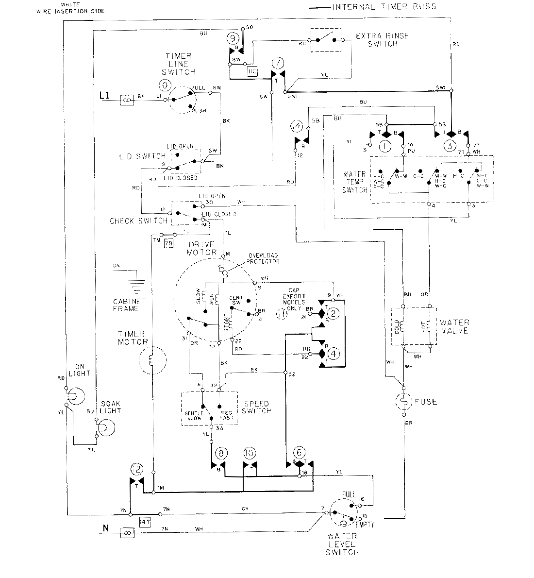
LAT8804AAE 08 – WIRING INFORMATIONadmin2025-04-26T09:18:05+00:00LAT8804AAE 08 – WIRING INFORMATION ProductsPositionProductNIMAY 15001086