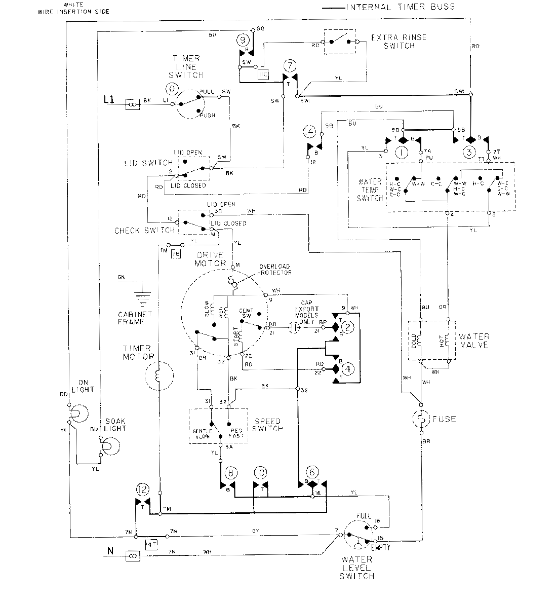
LAT8804AAL 08 – WIRING INFORMATIONadmin2025-04-26T09:20:13+00:00LAT8804AAL 08 – WIRING INFORMATION ProductsPositionProductNIMAY 15001086