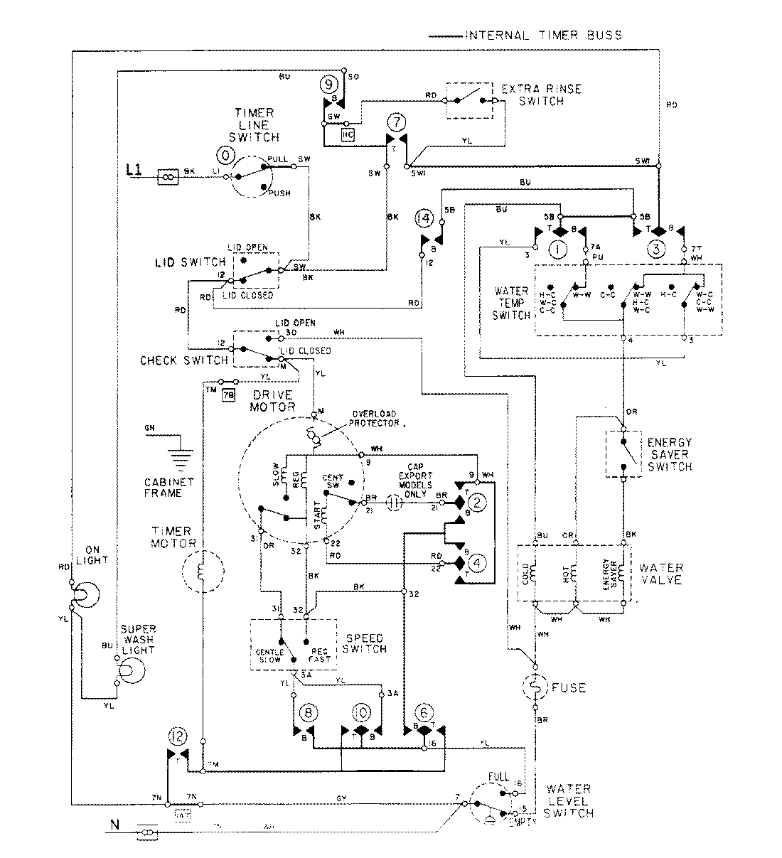
LAT8904AAL 08 – WIRING INFORMATION

LAT8904AAL 08 – WIRING INFORMATION

Products

PositionProduct
NIMAY 15001285