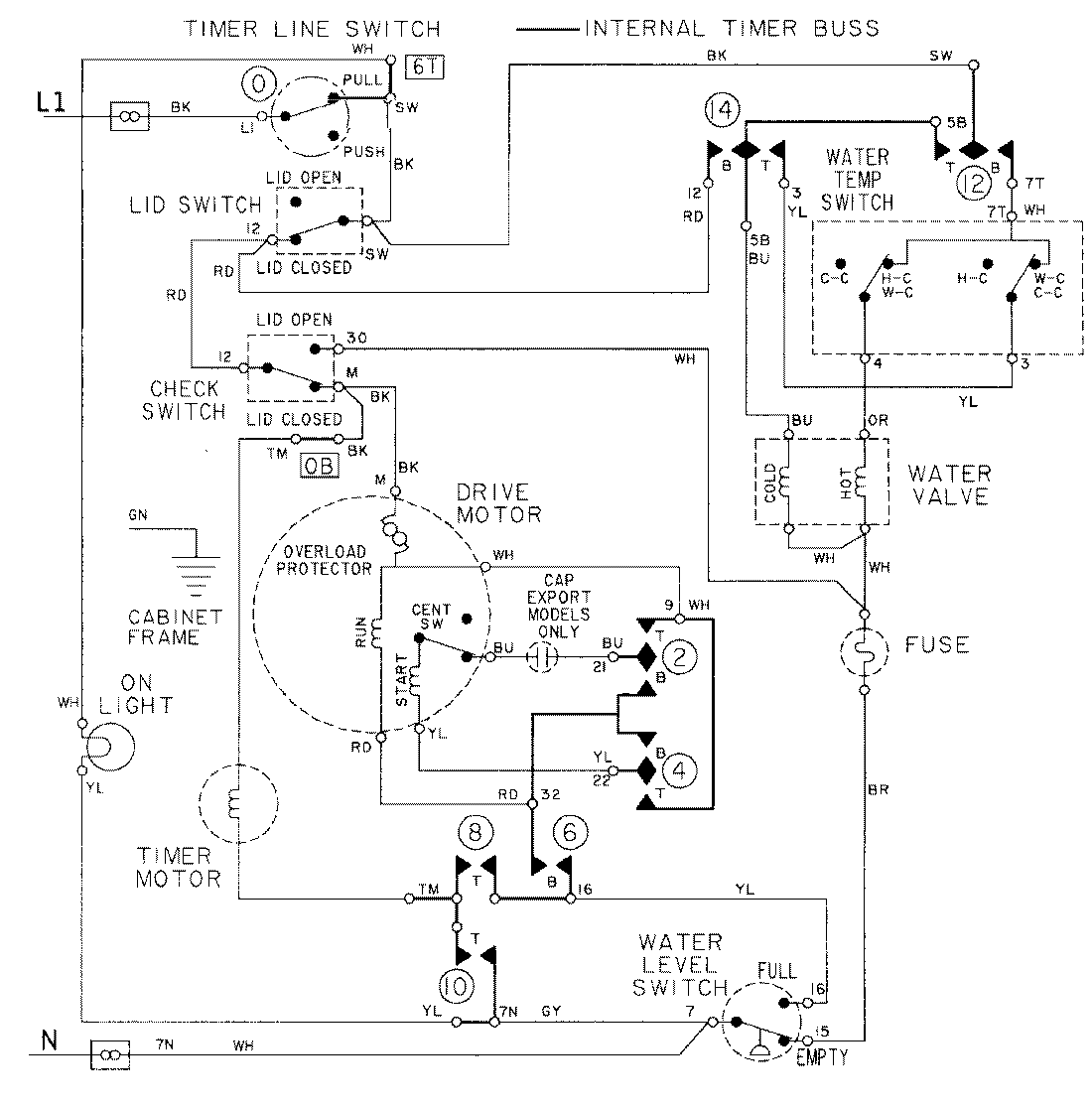
LAT9205AAM 08 – WIRING INFORMATIONadmin2025-04-26T09:21:45+00:00LAT9205AAM 08 – WIRING INFORMATION ProductsPositionProductNIMAY 15001087