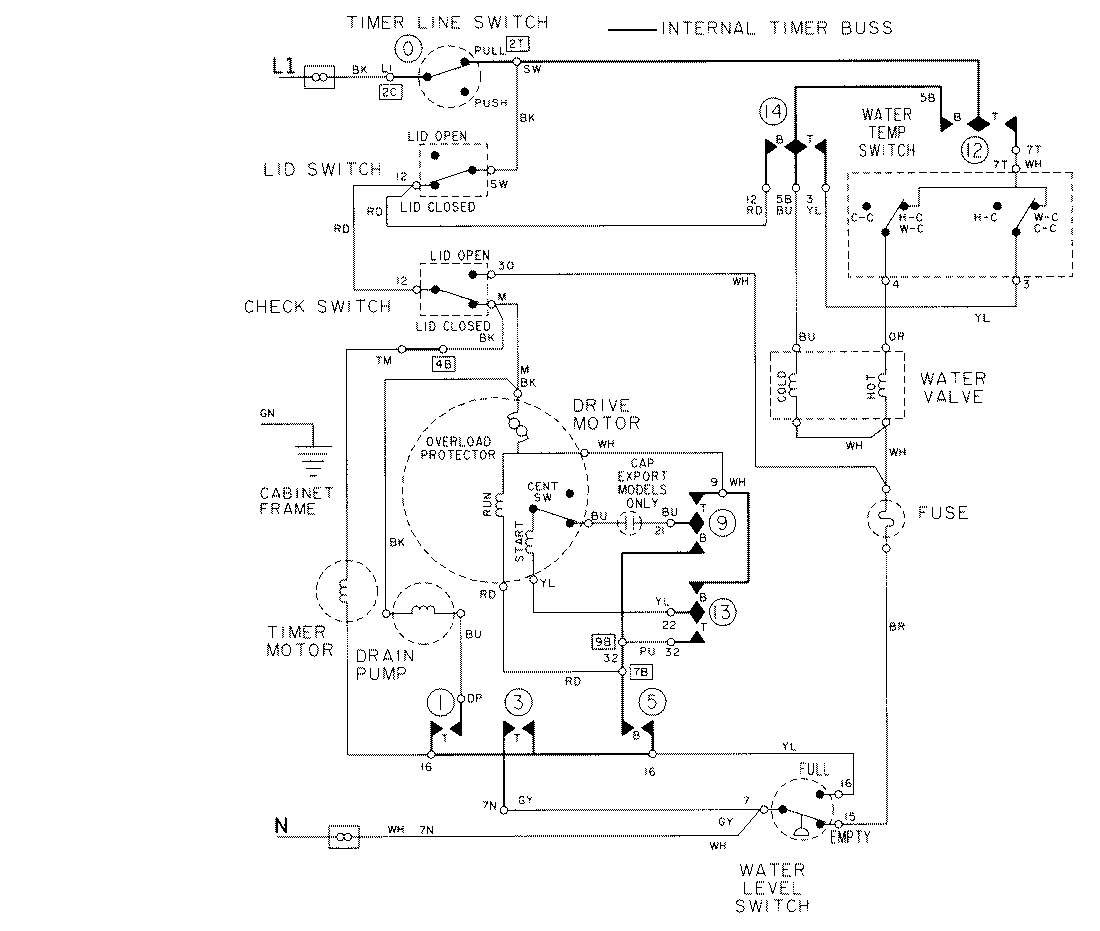
LAT9306AGE 08 – WIRING INFORMATIONadmin2025-04-26T09:22:05+00:00LAT9306AGE 08 – WIRING INFORMATION ProductsPositionProductNIMAY 15002033NIMAY 15002107