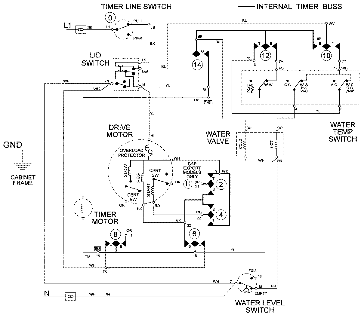
LAT9406ABE 08 – WIRING INFORMATIONadmin2025-04-26T09:23:23+00:00LAT9406ABE 08 – WIRING INFORMATION ProductsPositionProductNIMAY 15002093