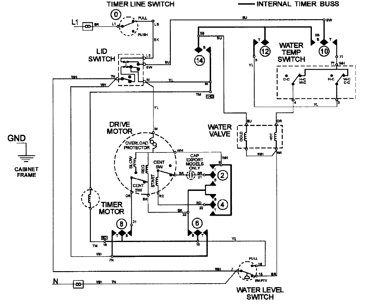
LAT9420AAE 08 – WIRING INFORMATIONadmin2025-04-26T09:23:43+00:00LAT9420AAE 08 – WIRING INFORMATION ProductsPositionProductNIMAY 15002410