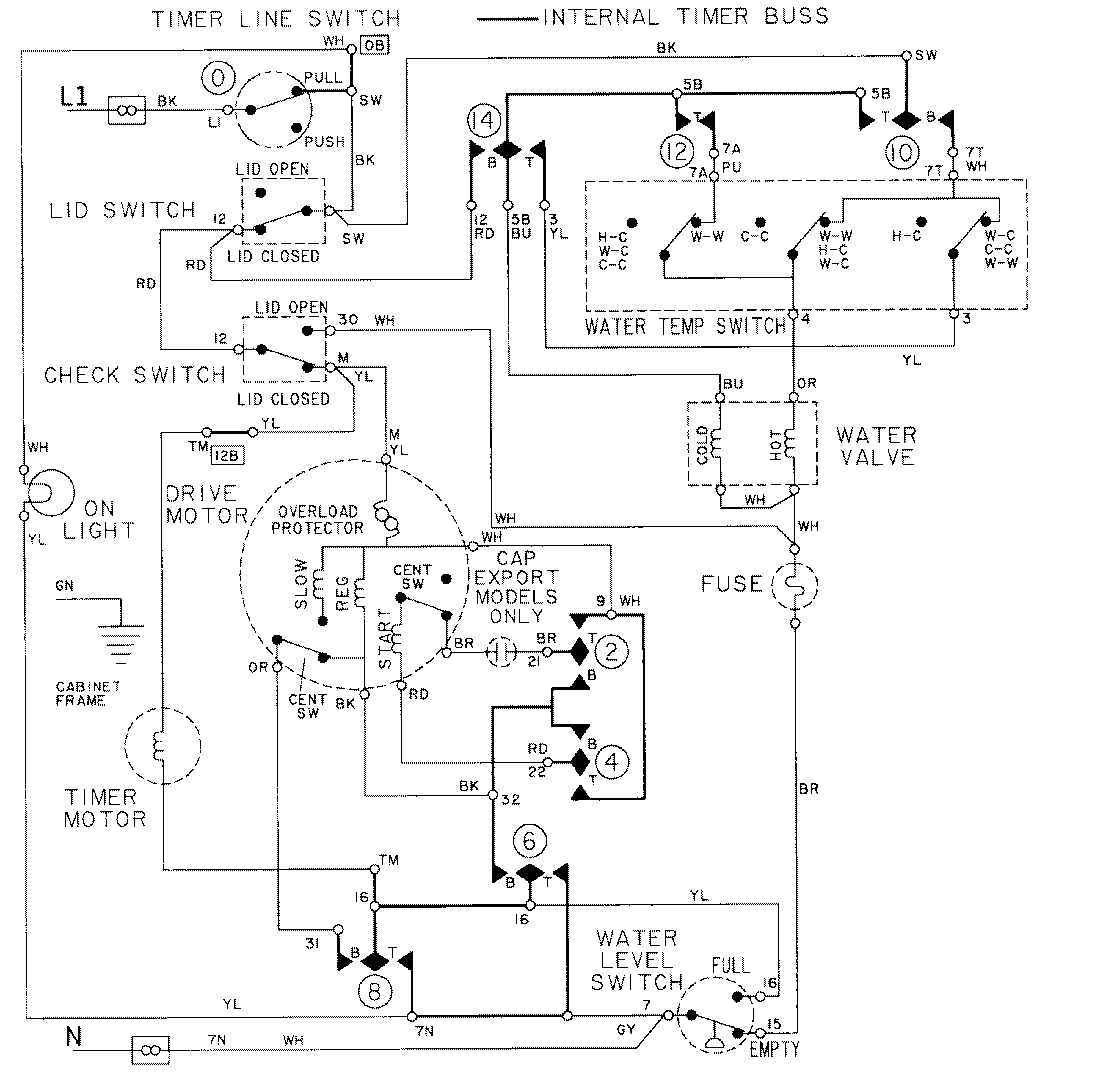
LAT9604AAE 08 – WIRING INFORMATIONadmin2025-04-26T09:25:02+00:00LAT9604AAE 08 – WIRING INFORMATION ProductsPositionProductNIMAY 15001002