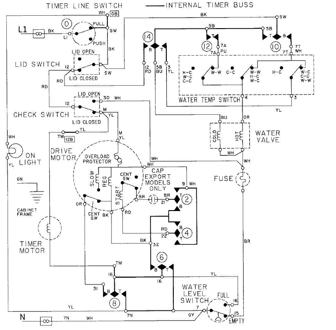
LAT9604ABE 08 – WIRING INFORMATIONadmin2025-04-26T09:22:37+00:00LAT9604ABE 08 – WIRING INFORMATION ProductsPositionProductNIMAY 15001002