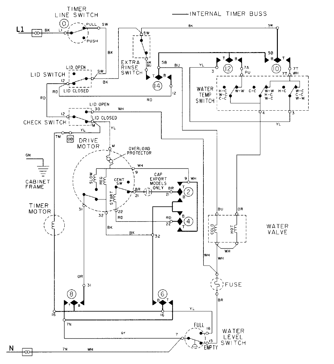
LAT9606AAM 08 – WIRING INFORMATIONadmin2025-04-26T09:24:32+00:00LAT9606AAM 08 – WIRING INFORMATION ProductsPositionProductNIMAY 15002032NIMAY 15002097